
浮球开关是我们常用的一种水位控制器,它结构简单,安装方便,控制灵敏,深受广大用的认可,但是在实际使用中,人们常常对这个简单的开关,安装和接线有时候搞不清楚,下面就简单的介绍一下浮球开关的接线和浮安装方法,供大家参考!

重锤安装方法:
1、将浮球开关的电线从重锤的中心下凹圆孔处穿入后,轻轻推动重锤,使嵌在圆孔上方的塑胶环因电线头之推力而脱落。(如果有必要的话,也可以用螺丝刀把塑胶环拆下),再将这个脱落的塑胶环套在电缆上,设定想要的位置。
2、轻轻的推动重锤拉出电缆,直到重锤中心扣住塑胶环,重锤只要轻扣在塑胶环中即不会滑落,此塑胶环如有损坏或遗失,可用同轻裸铜线扣入电缆代替。
接线方法:
①使用黑色和蓝色的电线:浮球在上液位时,接点是不通的状态。浮球在下液位时,接点是接通的状态。
②使用黑色和棕色的电线:浮球在上液位时,接点是接通的状态。浮球在下液位时,接点是不通的状态。

电缆浮球开关安装注意事项:
1.浮球动作长度a必须小于槽壁与电缆距离A,浮球控制最低水位d必须大于水位D。
2.安装位置与流入口应保持适当距离以免浮球开关被入水口吸入。
3.安装位置与流入口应保持适当距离以免被水冲击造成感应不正确,若无法避免时可加装防护管改善。
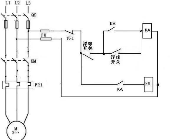
电缆浮球开关控制水泵接线示意图:

电缆浮球开关的应用:
电缆浮球开关拥有两个腔室,在加工电缆浮球开关的时候使用特殊工艺使之完全密封。通过电缆端头的平衡锤可调整不同的开关点。无毒性和无汞性使电缆浮球开关可以应用于饮用水中。电缆浮球液位控制器一般应用在水泵水塔当中,引线长度有长有短,所以在进入液体当中可以随意调节测量的深度。:
