“润新阀”主控板上设有信号输出端口,程序可以输出信号,用于控制外部设备,如进水增压泵、深井泵(深井供水时)、进水电磁阀、出水电磁阀等。中间接口为公共端COM,另两端口分别为常闭端(主控板上标有NC字样)及常开端(主控板上标有NO字样)。

主控板上的主要接口

信号输出端口
01、控制出口电磁阀或电动球阀(设为b-01)
通过控制出口电磁阀可控制水箱液位。对用于锅炉等要求严格控制出水硬度的软水器,再生过程中需确保出水口无硬水流出,可在出水口加装电磁阀。

主要功能:
02、通过水箱液位控制进水泵(两相电机或三相电机)(设为b-01)
对采用地下水或中间水箱供水的系统,可通过储水箱的液位开关与控制阀一起来控制进水泵的开启与关闭。

注:单相水泵采用两相电机;三相水泵采用三相电机及交流接触器。
主要功能:
当控制阀处于“运行”位置时,如果水箱水位低,启动水泵;如果水箱水位达到高位,水箱液位开关节点断开,水泵失电,停止供水。
当过滤阀处于“反冲洗、正冲洗”或软化阀处于再生各工位时,不论水箱水位如何,水泵都处于正常工作状态,确保控制阀冲洗或再生时进水口按要求供水。
水井内(或反渗透处理系统的中间水箱等)设置液位开关,可防止因水源水量不足,导致水泵空转损坏。
03、控制进水口增压泵(设为b-01或b-02)
当进水压力低于0.15MPa时,可能达不到反冲洗效果或难以吸盐,需在进水口接入增压泵,增大进水压力,可以连接控制阀进行控制增压泵的开启和关闭,控制模式设为b-01。

注:增压泵电流大于5A,须接入交流接触器。
主要功能:
在软水器或过滤器进口加装增压泵,当进水压力较低时,信号输出端口可控制增压泵在再生或冲洗状态时开启,增加进水压力,以保证吸盐效果或冲洗效果。
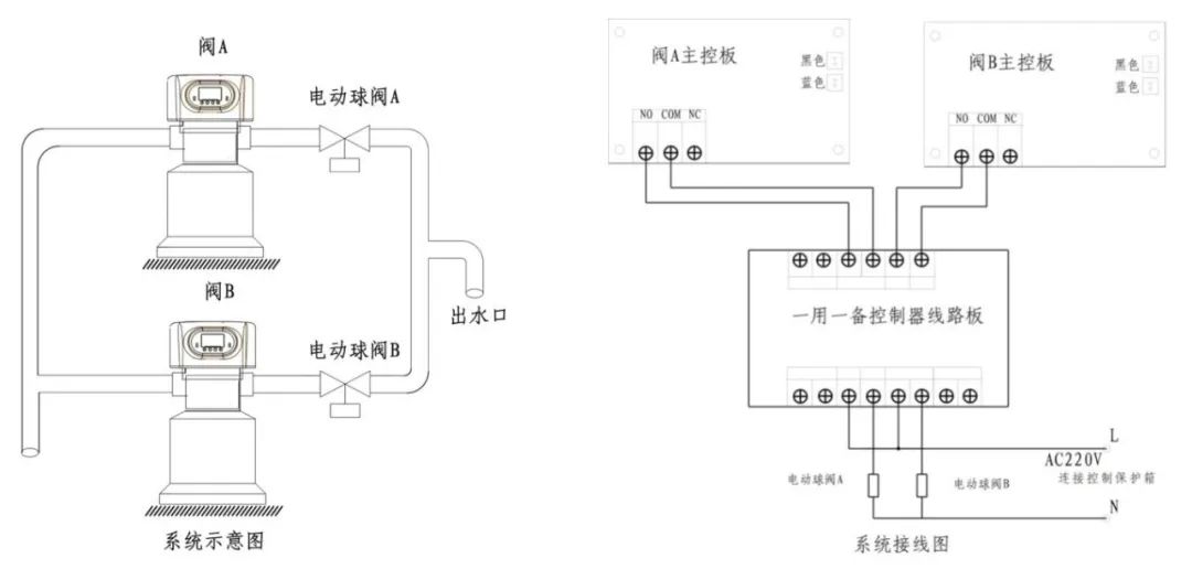
04、流量型控制阀结合一用一备控制器组成连续供水系统(设为b-01)
可用2台或3台流量型控制阀加一用一备控制器组成连续供水系统。(适用润新所有流量型控制阀)
如下图所示,当阀A流量减为0时,转换至反洗工位,同时发出信号使阀B打开电动球阀B进行供水;当阀B流量减为0时,相同原理,可实现连续供水。

注:出水口电动球阀选用断电复位球阀或电磁阀;一用一备控制器,不能直接引入380V高压或电流≥5A的设备。
05、控制进口电磁阀或电动球阀(设为b-02)
A、工位转换时泄压
当进水口压力高于0.45-0.6MPa时,在进水口接入电磁阀,控制模式设为b-02,系统会在控制阀转换各工位时进行泄压(该设置与泄压端口的功能一致)。(此方法可同时解决控制阀在工位切换过程中的混流及水锤现象)

主要功能:当进水水压很高时,为保证多路阀能正常进行工位转换,在进水口加装一个电磁阀。
B、互锁控制
当多个水处理设备组成串联系统时,例如多级过滤、反渗透预处理或二级软化处理,可通过连接互锁线,在多级串联设备并用时,仅有一个控制阀进行冲洗或再生,不影响其他设备正常运行。

C、旁路泄压
在采用进水增压泵或井水供水的系统中,阀门旋转时,可能导致流量变化,使系统中的压力增大或减小,对系统耐压要求较高。
可通过在进水管路上加装电磁阀与排水口或与原水箱相连,当阀门旋转时,电磁阀打开,向排水口排出原水或回引流至原水箱,防止阀门旋转时出现的瞬间关闭,导致进口压力骤升,损坏系统。
